服務熱線:15195518515微 信:15195518515
郵箱號碼:1464856260@qq.com
網 址:http://www.0511tao.com
地 址:淮安市金湖縣理士大道61號
超聲波流量計在低流速冷卻水流量測量的應用
發布時間:2021-03-12 05:31:25??點擊次數:1630次
摘要:介紹一種*新研制成功的對大型汽輪發電機定子線棒的小管徑、低流速冷卻水循環進行非接觸檢測的智能化超聲波流量計。對其系統工作原理、硬件電路、軟件設計、抗干擾措施,實際應用進行了較詳細的闡述。
1、概況
近年來300MW、600MW發電機由于定子繞組水支路引水管斷裂、管路中存在異物等,造成漏水或水路堵塞,由此造成定子繞組過熱事故較多,經濟損失巨大,因此引起各方對定子水支路通流性檢驗方法的廣泛重視。本文介紹的利用流量測量技術來檢測大型汽輪發電機定子繞組冷卻水循環的智能超聲波流量計可直接判斷冷卻水的堵、漏,從根本上解決了定子繞組冷卻水堵塞問題。與傳統的接觸式流量計相比,其優點如下:
(1)可以不接觸流體進行測量。由于非接觸測量方式無需將元件插入流體,因此不會改變冷卻水的流動狀態,對管道內的冷卻水也不產生附加阻力。
(2)不受被測流體物理性質和化學性質的影響,可測量導電流體、混濁流體等。
(3)檢測端小、牢固,不受粘附物的影響,維修簡便。
(4)流速范圍廣,可測不同型號發電機冷卻水流速。
(5)讀數指示與所測流量成線性,便于直接讀數和記錄。
(6)發電機內部存在強電磁干擾,其它種類的傳感器無法在這種環境中使用,而超聲波由于是聲信號,可不受環境影響。
2、工作原理
新研制的智能超聲波流量計利用超聲波時差法測量流體流速,其原理如圖1所示。T1和T2是1對能同時發射和接收超聲波的換能器。*先T1發射超聲波,超聲波順流傳播,速度提高,經過時間T1被T2接收;然后T2發射,超聲波逆流傳播,傳播速度減小,經過時間T2被T1接收,則管道截面上流體的平均流速和流量應分別為:

V=C2Tgθ2KDΔtQ =πD24 V
式中
C———靜止流體中的聲速;
θ———聲射線與管軸之間的夾角;
D———管道內徑;
Δt———正逆發射傳播時間差,
Δt=t2 -t1;
K———校正因子。
由于C、D和θ均已知,只要測出Δt就可計算出V和Q。因為K與流速V有關,實際應用時,應通過實驗確定校正因子K,以對流速和流量進行校準。但由于Δt僅為 10ns左右,難以準確測量,因此利用超聲多脈沖聲循環法對微小時間進行累積,然后進行精確測量。
智能超聲波流量計的系統結構如圖2所示。其工作過程是:在上位機的控制下,單片機先對計數器清零,使開關K1閉合,K2合向下邊,然后控制同步電路發出同步啟動脈沖,觸發超聲波換能器T1發射*1個超聲脈沖波,同時使計數電路開始對周期為f的高頻方波進行計數。該超聲脈沖順流傳播,至T2處被接收并轉換成電信號,經過放大、整型,一部分返回代替同步信號觸發T1再次發射超聲波,如此反復形成順流發射聲循環,另一部分進入分頻電路進行分頻。當聲循環M次,分頻器滿并產生一信號,關斷高頻方波,使計數停止計數。同時單片機斷開K1停止聲循環,讀取鎖存器中的順流發射聲循環計數值N1。然后單片機再對計數器清零,再使開關K1閉合,K2 合向上邊,觸發換能器T2 發射。此次,T2 發射T1接收,形成逆流發射聲循環,同樣可得到逆流發射聲循環計數值N2。當聲循環次數M足夠大,由于統計作用,上述2次聲循環的固有電聲延遲 (包括超聲波經過換能器透聲斜楔、管圖2智能超聲波流量計系統壁等所需的時間以及電信號滯后的時間)之和是相等的,于是當f已知且固定不變時,根據上述公式可將2個計數值之差 (N2 -N1)換算成流體流速V和流量Q。

3、硬件結構
3.1 超聲波換能器
超聲波換能器選用PZT壓電晶片制做。通過增大透聲斜楔的傾角并合理選擇其使用材料,可有效提高聲程差,增大正逆發射傳播時間差Δt。在換能器的環氧樹脂背襯材料中摻加顆粒度較大的鎢粉,使背襯具有較高聲阻抗,增加背襯阻尼,減小反射雜波,此外,在換能器中還加裝了匹配線圈,以減少超聲發射脈沖波中的雜波,提高換能器的接收靈敏度。
3.2 超聲波高速發射電路及高增益放大接收電路
超聲波發射和接收電路的優劣對整機性能影響很大。本流量計聲循環頻率達30kHz以上,而傳統的超聲波發射電路都是由可控硅構成,開關速度慢,使得工作頻率只有幾kHz,無法滿足要求,因此選用新型MOS作為發射元件,不但提高了工作速度,而且還提高發射工作電壓,增大了發射信號強度。如圖3所示,當外加觸發脈沖時,MOSFET導通,電容C迅速放電,產生一個高壓負脈沖,驅動超聲波換能器發射超聲波。

從發電機冷卻水引水管管壁上接收到的信號是一個微弱信號,為了使后級數字電路能直接處理該信號,要求整個接收放大器的增益高,尤其*1級放大器(前置放大器)的靈敏度高。此外,還要根據超聲波的頻率確定整個接收電路的頻率特性。
自動增益控制可使小信號有較大的增益,大信號有較小的增益,*后使各周波的輻值都變得一樣大。由于充分放大的后級信號轉換,只需同一個閾值電壓相比較,因此,采用充分放大原理設計接收電路,其增益可達10 5(圖4)。

通常,換能器接收的信號頻譜分量豐富,還要求有足夠寬的接收電路頻帶,以確保信號能無失真地放大,提高測量精度。對自行研制的接收放大器進行測定,其幅頻特性如圖5所示。
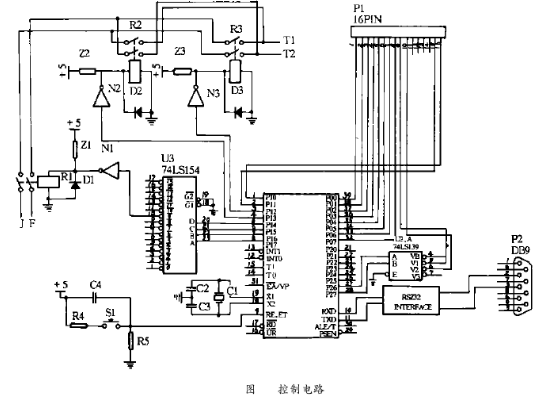
3.3 單片機控制電路
單片機控制電路主要完成3種功能:(1)控制計數電路的工作時序;(2)完成收發換能器的切換;(3)將測量的流速值通知上位機(圖6)。

圖中單片機89C5 1和譯碼器74LS139構成計數板上鎖存器的片選信號,通過片選信號和P0口讀入計數值;單片機89C5 1、譯碼器74LS15 4和繼電器D1可切換檢測多個定子線棒支路間的超聲信號;繼電器D2和D3等完成一組超聲換能器收發功能的互換;單片機RXD和TXD引腳經RS - 2 32電平變換,完成同上位機的通訊任務。

控制電路工作時,對換能器的收發切換時序要求很高,這是由于發射元件的工作電壓高,如果發射電路正在發射超聲波時,收發切換繼電器D2和D3同時動作,則發射電信號直接竄入接收放大電路,就會損壞接收放大器。所以,在每次切換操作之前,必須用清零信號將發射端鎖住,在確定完成切換操作之后,才能打開發射端。
4、軟件設計
檢測系統的軟件包括對計數電路、收發切換電路等進行實時控制的單片機編程和數據處理、打印等的上位機軟件。下位機軟件使用80 5 1系列單片機的匯編語言編程,其流程如圖7所示。

上位機軟件主要完成與下位機的數據通訊,以文本和圖形2種方式顯示數據,并對數據進行存盤、打印。上位機在Windows環境下實現人機交互,使用Vi sualBasic作為開發工具。
5、抗干擾措施
系統抗干擾主要從軟件和硬件2方面考慮。在單片機軟件上,采用模塊化結構設計,利用指令冗余和軟件陷阱,將可能跑飛的程序拉回正常的序列中。在硬件方面采用合理的系統電路布局,考究的印刷電路走線和電源去耦,并盡量使用集成度高的芯片,在單片機RST和T1端還連接一“看門狗”電路。軟件措施和硬件措施同時使用,*大地提高了系統的抗干擾能力。
6、實際應用
智能超聲波流量計在實驗室和現場應用中,均取得了較滿意的結果,其靈敏度高,對流速的變化敏感,流速測量范圍為0.5~ 5m/s,整機精度達±1%。當配用外夾式換能器用于發電廠大型汽輪發電機的定期檢修時,短時間內就能方便可靠地完成對幾十路定子繞組冷卻水循環的檢測,而且判斷準確,結果直觀。該流量計數字化、智能化,且正進一步開發成適用于集散控制系統DCS或現場總線控制系統FCS的現場智能檢測單元,具有開放型數字通信能力,可實現在線實時監測功能,具有廣闊的應用前景。


