服務熱線:15195518515微 信:15195518515
郵箱號碼:1464856260@qq.com
網 址:http://www.0511tao.com
地 址:淮安市金湖縣理士大道61號
淺析氨水流量計及其他自動化控制設備的維護技術
摘要 :隨著我國自動化技術的高速發展,企業生產線自動化程度越來越高,對自動化控制設備維護顯得尤為重要,同時對自動化維護技術人員也提出了更高的要求。本文立足于此,就如何更好地維護自動化控制設備進行闡述,并提出相應檢測與維護方法。
隨著生產技術的進步,我國工業現代化正朝著自動化、智能化、信息化方向不斷發展,工業自動化程度的高低不僅提高了生產效率,也提高了生產系統運行的經濟性,企業對自動化控制設備的依賴程度也越來越高,所以掌握自動化控制設備維護技術成為電氣技術人員必備技能。筆者根據多年從事自動化控制設備維護經驗,主要從自動化控制設備故障判斷、故障維修等方面展開闡述并總結自動化控制設備維護技術。
1 自動化控制設備
近年來,科技技術的發展使得工業領域上廣泛使用自動化技術,很多自動化控制設備由于多種因素會出現各種各樣的問題,因此需要對其進行保養和維護。選礦廠自動化控制設備主要包括UPS不間斷電源、PLC及模塊、氨水流量計、變頻器、傳感器等儀器,每一種設備在自動化生產中發揮重要的作用,同時了解和掌握這些設備結構特點及性能特征,對維護技術的提高起到了關鍵作用。
2 自動化控制設備維護技術
(1)UPS不間斷電源。隨著大容量非線性設備及變頻器在礦山的廣泛應用,諧波電流對電網和供配電設施的污染日趨嚴重。為確保供電穩定性,在自動化控制系統中配置UPS不間斷電源成為不可缺少的一部分。UPS不間斷電源主要分為在線式和后備式,一般在自動化系統中配置在線式,其輸出純凈線性電源,對保護精密PLC等儀器設備工作的穩定性起了重要作用。在雷雨季節,雖UPS電源內部電路板有一定的防雷措施,但還需在UPS電源前端采用防雷器防止或減弱雷電損壞內部自身電路板。一旦UPS不間斷電源發生故障,可利用UPS旁路功能切換到電網直接供電。檢修故障的思路 :可先用萬用表檢測輸入側電源保險絲是否熔斷,再檢測電源逆變電路主板整流前的保險絲是否有故障。如檢測保險絲完好,可深入檢測電源控制主板上的整流二*管、場效應管、功率三*管等重要電源逆變器件。如使用年限較久可檢測濾波電解電容容量是否下降或失效。所以遇到UPS電源故障不急于送到專業廠家維修,可先從簡單故障排查入手,既節省了維修費用又為正常生產羸得了時間。
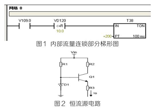
(2)PLC及模塊。PLC及模塊是自動化控制系統主要設備,且PLC及模塊屬于高集成高精密電子設備,保持室內整潔舒適,可以提高自動化系統運行穩定性。PLC及模塊硬件運行可靠,內部控制程序是其控制核心軟件,如PLC硬件出現故障或損壞一般直接更換,但原內部控制軟件無法上傳,整個控制系統成失控狀態。所以其內部控制程序在調試驗收合格后應及時備份并做好標記,為以后修復PLC故障提供保障。PLC系統的維護技術人員需掌握一定基礎PLC控制邏輯原理,對準確判斷PLC故障點有很大的幫助。例如選礦廠水泵房S7-200系列PLC自動抽水系統出現如下故障 :觸摸屏能控制變頻器啟動水泵抽水,但在短時間內會自動停泵,導致無法正常抽水。通過故障現象可初步判斷PLC及模塊硬件設備正常,主要由于某個變量有問題導致連鎖停機。打開備份PLC控制梯形圖程序進行相關分析,原來是氨水流量計瞬時流量數值做了連鎖,其在一定時間內瞬時流量不大于10m 3 /h時,自動停泵,電磁流量模擬量輸出電流值僅為4ma且無變化,確定氨水流量計有故障。可臨時應急維修,模擬量模塊輸入模擬電流值10ma~20ma之間一固定數值即可恢復正常運行。制作簡單恒流源電路代替氨水流量計輸出的模擬電流量,實現解決水泵無法正常運行的故障。
如圖1圖2所示。PLC控制系統存在地環電流干擾、公共在線阻抗耦合干擾、磁場耦合干擾等,充分利用接地技術,結合正確的屏蔽,實現抑制和消除PLC控制系統中的大部分干擾問題,保證系統的安全運行。為防止環流等干擾,信號電纜的屏蔽線僅能在一端接地,否則可能會導致PLC通訊故障斷續發生,檢測硬件又無明顯故障。例如磨浮選礦廠出現AB 1756-DNB DeviceNET總線模塊報通訊故障BUS OFF,導致總線連接所有設備停止運行。
檢查方法 :可熱拔插模塊,檢查故障是否消除,如無法消除則檢查接地系統的*未終端匹配電阻是否脫落或損壞,并檢測任意兩個CAN-H(藍色線)與CAN-L(白色線)接線端子間電阻在60Ω左右,同時檢查接地線是否接觸不良或松動。*后經檢查終端接地線脫落導致系統故障,實踐證明,良好的接地系統是保證PLC正常運行的基本條件。
(3)氨水流量計。氨水流量計是測量各類具有規定*小電導率的液體、泥漿量的計量設備,通過PLC組態軟件將氨水流量計的流量信號轉為桌面實時顯示流量數值,直觀反映設備工作狀態,滿足生產需要。選礦車間AB電磁流量出現流量偏小、偏大或無流量時,檢測思路 :檢測系統接地線是否良好;測量A、B兩信號端子電流值是否在4ma~20ma之間;檢查勵磁線圈,使用數字萬用表測量勵磁線圈電阻,阻值應為“100歐”左右。在流量計充滿介質的情況下,使用模擬萬用表(指針式)測量2個電*之間的電阻電阻值應為“40千歐”以內 ;其中一個電*對地應在“20千歐”以內。放空后,2個電*之間阻值應為無窮大,通過以上檢查基本可排除故障點。
(4)變頻器。變頻器作為工業傳動的重要設備,高中低壓變頻器在工廠大規模應用,其開放、便捷的總線通訊方式和良好的啟動適應性能與自動化控制完美結合,為現代企業創造更大的效益。掌握基本的變頻器維護技術,也是保證生產正常運行的前提條件。變頻器控制室內可配備工業空調,保證室內溫度恒定,日常巡查變頻器運行溫度,噪音等,停機檢修時進行除塵等。出現異常故障時檢修思路 :可按手冊查閱故障代碼,排查故障點。可用萬用表高電阻檔檢測大功率整流二*管、逆變IGBT模塊正反向電阻值,如正反向阻值為“0”則已擊穿損壞需更換。
(5)液位、溫度壓力傳感器。液位、溫度、壓力等數值準確測量是自動化精確控制重要環節,采用屏蔽銅芯電纜布線,避開變頻動力線及電力電纜線,單獨穿金屬管敷設等。日常例行檢修時,檢查接線是否牢固,固定支架是否偏離,周圍是否有強磁場干擾等。
3 結語
自動化技術發展促進社會生產力提高,掌握自動化控制設備維護技術是新時代發展需要,也是電氣維護技術人員需具備的一項技能。


